УСТАНОВКИ ДЛЯ НЕПРЕРЫВНОГО БРОЖЕНИЯ И ДОБРАЖИВАНИЯ ПИВА ЗАРУБЕЖНЫХ ФИРМ
Установка для непрерывного брожения пива Фирмы «Nordon Diebold». Этой фирмой в г. Нанси (Франция) построен пивоваренный завод, сбраживающий пиво непрерывным способом по методу Ле Франсуа.

Рис. 68. Технологическая схема непрерывного брожения пива по методу
Ле Франсуа.
Технологической схемой предусматриваются значительная интенсификация процесса брожения, автоматизация процесса брожения, сокращение производственных площадей.
Технологическая схема непрерывного брожения по методу Ле Франсуа представлена на рис. 68.
Горячее сусло из хмелецедильника поступает в отстойник 1, который работает по принципу гидроциклона, и благодаря по специальному движению внутри аппарата сусло осветляется, при: том температура его до конца осветления должна быть не ниже 0°С. После 20-минутной выдержки сусла в покое его передают насосом 2 на пластинчатый теплообменник 3, где охлаждают до 0°С, а затем на намывной фильтр 4. Фильтрование охлажденного сусла до брожения помогает избежать гибели дрожжей и способствует ускорению брожения. Охлажденное и отфильтрованное сусло автоматическим питателем 5 подается в нижнюю часть бродильного аппарата 6, куда также поступает (инжектируется) диоксид углерода брожения, нагнетаемый насосом 8. В этот момент насосом 9 вводят в сусло пивные дрожжи из расчета 0,1 л на. 1 дал сусла. Здесь, всей массе сусла, находящейся в стадии брожения, сообщается быстрая циркуляция за счет инжекции СО2 установки цилиндра 7 в центре бродильного аппарата, по которому сусло, превращенное в эмульсию, в виде пены поднимается в центре аппарата.
Исследованиями фирмы установлено, что это сусло находится; виде молекулярной пленки толщиной менее 10 мкм и занимает очень большую поверхность. Так; 1 л сусла занимает площадь, превышающую 100 м2. В этих условиях создается молекулярно-тазовый контакт дрожжевых клеток с сахарами сусла, в результате чего брожение протекает весьма интенсивно. Сбраживание необходимого количества экстракта заканчивается к моменту, когда сусло достигает верхней части аппарата. Здесь бродящая масса (эмульсия) разливается горизонтально и опускается вниз по стенке аппарата. Брожение протекает под давлением 0,1 МПа при температуре 10°С и продолжается около суток.
Пиво, находясь под давлением СО2, подвергается естественной сатурации.
Установлено, что вещества, обусловливающие вкус и букет молодого пива, в условиях анаэробиоза образуются в весьма незначительных количествах. Эти вещества удаляются в процессе брожения путем промывания пива током С02, который обновляется непрерывно.
Эти процессы заменяют длительную выдержку пива в танках и позволяют выпускать пиво из бродильного аппарата без выдержки его для дображивания.
Температура бродящей массы регулируется автоматически подачей рассола или холодной воды в рубашку бродильного чана.
При необходимости остановки процесса брожения пользуются снижением температуры и поднятием уровня жидкости в бродильном чане.
Сброженное сусло — молодое пиво — выводится из нижней части бродильного аппарата и автоматом-датчиком 10 передается на дрожжевой сепаратор 11, где дрожжи отделяются и поступают в сборник для дрожжей 12. Маточные дрожжи насосом 9 передается в бродильный аппарат для следующей генерации, а излишек дрожжей насосом 13 передается на реализацию.

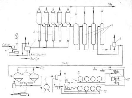
Рис. 69. Технологическая схема непрерывного брожения и дображивания пива
Системы АРУ.
Пиво после дрожжевого аппарата поступает в теплообменник 14, где охлаждается до 0°С, и далее насосом для пива 15 передается на диатомитовый фильтр 16.
Отфильтрованное пиво поступает в резервуар 17 для готового к розливу пива.
Установка для непрерывного брожения и дображивания пива по системе АРУ (Англия).
Фирмой АРУ построено несколько пивоваренных заводов с непрерывной схемой брожения и дображивания пива. Сбраживание пивного сусла по этой схеме проводится в башенных бродильных чанах. Непрерывное брожение по системе АРУ представляет собой совершенно новое решение этой задачи. Применение башенных бродильных аппаратов значительно интенсифицирует процесс брожения сусла. Высокая концентрация дрожжей в сусле (250 г/л) обеспечивает сбраживание сусла за 4—8 ч при температуре брожения 15°С.
Технологическая схема непрерывного брожения и дображивания пива по системе АРУ приведена на рис. 69. Брожение протекает в пяти башенных бродильных аппаратах 3, для чего сусло, пройдя автоматический плотномер /, снабженный устройством для корректировки массовой доли сухих веществ в сусле посредством добавления в него воды, и пастеризатор 2, подвергается аэрации и при температуре 15°С поступает в нижнюю часть башенного бродильного аппарата 3. Сусло в бродильных аппаратах
Поднимается вверх, смешиваясь с хлопьевидными дрожжами, находящимися во взвешенном состоянии в виде суспензии. В верхней расширенной части башни зеленое пиво частично отделяется от дрожжей, которые стекают обратно в активную зону брожения и направляются в дрожжевой сепаратор, расположенный в верхней части башенного бродильного аппарата. Тепло, выделяющееся при брожении, удаляется с помощью хладагента, который вводят в рубашку бродильного аппарата. Внутри башни устроены перфорированные перегородки, способствующие перемешиванию сусла и поддерживающие дрожжи во взвешенном состоянии. Молодое пиво выходящее из сепаратора, охлаждается и направляется на батарею вертикальных конденсаторов 4 для дображивания. Пройдя последовательно всю батарею, пиво поступает на холодильник 5 а затем направляется в конический сосуд 6 для осаждения дрожжей. Дрожжи из осадителя отводятся в его нижней части и поступают в пресс 7, а пиво непрерывно поступает в танк дображивания 8, откуда передается в сатуратор 9 для дополнительного насыщения С02. Из сатуратора пиво направляется в танки нефильтрованного пива. Затем пиво фильтруют на намывном фильтре 11, охлаждают и передают в танки 12, где его выдерживают под давлением С02. Перед розливом пиво вторично фильтруют, передают на пастеризатор 13, охлаждают и направляют на розлив.
No Responses so far
Обсуждение закрыто.
Comment RSS